CAFE

제품알림

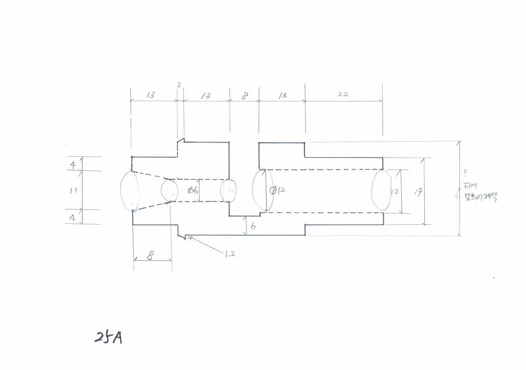
이젝타, 에젝타, 인젝타, Ejector, Injector, Fluid Injector, 이젝터, 에젝터는 PVC로 제작되며 고산엔지니어링 서울5448901에서 취급합니다. 소금물주입용으로

작성자뱅크워터|작성시간17.11.16|조회수232 목록 댓글 0

이젝타, 에젝타, 인젝타, Ejector, Injector, Fluid Injector, 이젝터, 에젝터는 PVC로 제작되며 고산엔지니어링 서울5448901에서 취급합니다. 소금물주입용으로사용되며, 순수장치의 가성소오다, 염산 공급용으로 설치됩니다






다음검색
현재 게시글 추가 기능 열기

댓글

댓글 리스트
맨위로

카페 검색

카페 검색어 입력폼