CAFE

전기실

급 ․배수펌프 후로트레스(FloatLess) 스위치(Switch)

작성자다니엘박|작성시간10.10.20|조회수492 목록 댓글 0

급․배수펌프 후로트레스(FloatLess) 스위치(Switch)

 

 

이미지를 클릭하면 원본을 보실 수 있습니다.

 

이미지를 클릭하면 원본을 보실 수 있습니다.

 

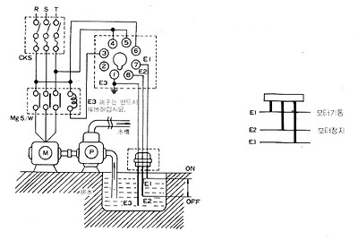
 후로트레스스위치 회로도

 

① 급수인 경우

 

이미지를 클릭하면 원본을 보실 수 있습니다.

 급수 결선도

 

            수면이 E1까지 올라가면 펌프가 자동 정지되며,

            E2이하로 내려가면 모터가 자동 운전됩니다.

 

① 배수인 경우

 

이미지를 클릭하면 원본을 보실 수 있습니다.

  배수 결선도

 

  수면이 E1까지 올라가면 펌프는 자동 기동되며,

   E2이하로 내려가면 펌프가 자동 정 지 됩니다.

   E2위 길이는 펌프 흡입구보다 약간 높아야 공회전하지 않습니다.

다음검색
현재 게시글 추가 기능 열기

댓글

댓글 리스트
맨위로

카페 검색

카페 검색어 입력폼