CAFE

Q&A (SMPS분야)

고압 인버터 / FET및 게이트 드라이버 죽는 문제 문의

작성자깜생|작성시간10.03.11|조회수661 목록 댓글 6

안녕하세요?

DC24V로 50KHz Duty 가변 5000V/300WATT 출력되도록 인버터를 구성해서 테스트하는데 전원 연결하고 스코프 프로브(GND)를 트랜스 1차측에 물리면 FET와 게이트 드라이버가 죽어버리는데 원인을 찾지못하고 있습니다.

고수분들의 의견을 듣고 싶습니다. 




다음검색
현재 게시글 추가 기능 열기

댓글

댓글 리스트
  • 작성자천생연분 | 작성시간 10.03.12 디퍼런셜 프로브도 사용해야 하며, 더해서 스코프 전원도 같이 복권 트랜스 사용하여 절연하심이 좋을듯 합니다.
  • 작성자Kelvin | 작성시간 10.03.13 1차측에 물렸는데 파손된다니 이해가 잘 안가네요. 24V라인인데~
    혹시 트랜스 누설전류 탓일까요? 스코프 접지문제일까요?
  • 작성자손창문 | 작성시간 10.03.13 스코프프로브 접속시의 충격이 2차로 채배되어 과전압으로 인한 fet내부가 쇼트된것으로 보임 fet는 충격전압에 아주약함
  • 작성자깜생 작성자 본인 여부 작성자 | 작성시간 10.03.13 많은 분들의 답변 감사합니다.
    우선 저 제품의 문제점중에서 프로브와 관련된 내용도 중요하지만 사실 현장에서 구동할 때 디바이스가 파괴되는 현상때문에 더 고민이 많았거든요.
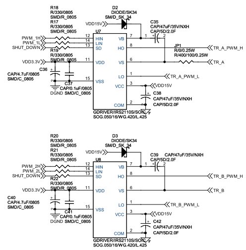
    위 회로에서 게이트 드라이버 부분의 GND를 이중(DGND, FGND)으로 사용했는데 이부분을 숏트 시키고 SHUT DOWN핀에 10K옴정도로 풀업, 마이컴 전원 부분을 수정해서 테스트 해보니 안정적으로 동작을 했습니다.
    아직 스코프 프로브테스트는 불안해서 하지못했구요(게이트 브라이버가 부족해서)
    초기 제품에서는 저런 문제가 없었는데 개선한 제품에서 저런 문제가 발생하네요.
    감사합니다.
  • 작성자위스키 | 작성시간 10.03.13 일반적인 조건에서는 문제가 없어 보이지만, DUTY제어시 동작 파형의 주파수 스펙트럼은 분포도가 달라집니다. 이런 것들로 부품 및 기능에 영향을 주고 있는데, fet와 driver에 부담이 가중되면 BURN-OUT이 일어납니다, 그저 몇대를 시험해 보니 결과가 좋았어도 다수 제품에 대한 신뢰성이 보장된 것은 아닐 수있겠지요. key word는 DRIVER의 특성 및 정전적 절연, FEED-BACK 계통의 시정수, FET의 특성, 트랜스의 누설, 전원과 POWER STAGE 와 2차출력과 의 절연, 등입니다. 멀티로 연관되어 설명이 간단치 않으며, 논문도 전무한 상태로 알고 있습니다. 매우 고급 기술이라고 생각하며, 스스로 방법을 찾아내어 도를 터득하시길..
댓글 전체보기
맨위로

카페 검색

카페 검색어 입력폼