CAFE

항공기의 모든 것

NAVIGATION ( STATIC AND TOTAL AIR PRESSURE SYSTEM )

작성자반디|작성시간10.11.23|조회수532 목록 댓글 2

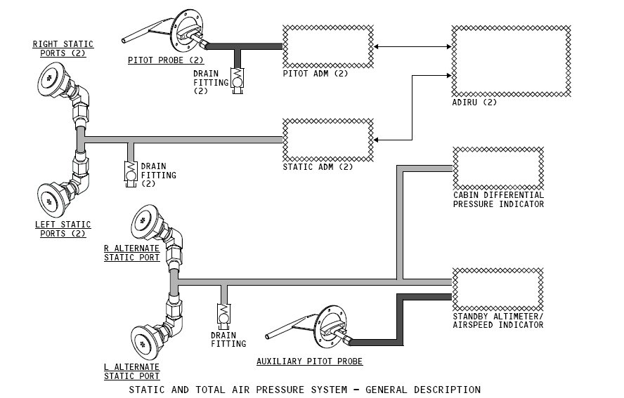
STATIC AND TOTAL AIR PRESSURE SYSTEM

 

- 공기의 정압과 전압 SYSTEM의 목적은 전압(PITOT 또는 TOTAL PRESSURE라고 명칭)과 정압(STATIC PRESSURE)을 측정하기 위한 것이다. 이 압력들은 항공기의 속력 또는 고도와 같은 운항 매개변수를 산출하기 위해 사용됩니다.

 

 

 

 

 

 

 

 

 

 

 

약어모음

 

ADIRU  - Air Data Inertial Reference Unit

ADM    - Air Data Module

ALTN    alternate

ARINC   - Aeronautical Radio Incorporated

Aux     - auxiliary

Capt    - captain

Ft      - feet

F/O    - first officer

L       - left

R       - right

- 정압과 전압 SYSTEM은 항공기 동체에 장착되어있는 3개의 PITOT PROBES 6개의 STATIC PORTS로부터 AIR PRESSURE INPUTS를 얻습니다.

 

- AIR PRESSURE는 두 가지 형태가 있습니다

STATIC AIR PRESSURE는 항공기 주변 압력을 말한다.

PITOT AIR PRESSURE는 항공기가 전진 함에 따라 발생하는 압력을 뜻합니다.

 

- 2개의 PRIMARY PITOT PREBES 2개의 PITOT AIR DATA DODULES(ADMs)에 연결되어 있습니다. 두 쌍의 PRIMARY STATIC PORTS2개의 STATIC ADMs에 연결 되어 있습니다. ADMs는 공기의 압력을 전기적 신호로 변환하고 ARINC 429 data busesADIRUs에 전송합니다. ADIRUs는 전송 받은 DATA를 항공기 속력과 고도를 산출하기 위해 사용합니다.

 

위의 설명을 연상하면서 아래 그림을 살펴보세요.

 

 

 

 

 

 

 

 

 

 

 

 

 

 

 

 

 

 

 

다음검색
현재 게시글 추가 기능 열기

댓글

댓글 리스트
  • 작성자전헌석 | 작성시간 10.11.25 상오학사님 매주 항공기에 관련한 글을 올려주셔서 감사합니다.
  • 작성자전정연 | 작성시간 10.11.25 정말 항공기는 정밀하고 오묘하네요?~~ 주변공기압력을 전기로 변환해 속도를 내고..누가 만들었는지 참.. 상오학사님이 대단한 기계를 정비하셔서 대단해 보이십니다^^
댓글 전체보기
맨위로

카페 검색

카페 검색어 입력폼