CAFE

-… 지하철시스템

철도 신호장치의 주요 발전과정

작성자마일포스트|작성시간12.09.10|조회수483 목록 댓글 0

 신호장치의 주요 발전과정

 

□ 1825 최초의 열차운행

- 영국 Stevenson

- Stockton~Darlington간 운행

- 기마수가 신호기를 들고 열차 앞에서 선로의 이상유무를 확인

 

□ 1841 완목식 신호기 등장(Semaphore Signal)

 

□ 1843 기계연동장치의 등장

- 영국 Bricklager Arms(브리크레이어 암스역)

- 선로전환기와 신호기용 레버를 한 개소에 집중시킨 최초 레버집중장치 설치

- 진로의 안전확보는 불가능한 상태

 

□ 1853 기계연동장치의 원형

- 신호기를 Wire로 원격제어하는 장치 고안

- 1856 영국 John. Saxby(삭스비) 연동기 특허 취득

..................................Bricklayer Arms(브릭레이어 암스)역에 설치

 

□ 1875 Farmer(파머)에 의해 개량 : Saxby & Farmer형 - 기계연동기의 효시

- 미국 뉴저지 East Newark역에 설치 - 전 세계로 보급

 

□ 1872 궤도회로의 발명 - William Robinson

 

□ 1893 전동기에 의해 구동되는 완목신호기의 고안

 

■ 1899 완목신호기와 통표폐색기 사용 - 경인선(노량진~제물포)

 

□ 1907 연동폐색장치 발명

 

□ 1926 미국에서 계전연동장치 개발, 최초사용

 

■ 1942 3현시 단등형 자동폐색신호기 설치 - 경부선(영등포~대전)

 

■ 1954 전공계전연동장치 설치(전공전철기) - 경부선(대구역)

 

■ 1958 전기계전연동장치 설치(계전기방식) - 경부선(시흥역)

 

■ 1968 ABS확대설치 및 CTC완공 사용개시(Westinghouse) - 중앙선(망우~봉양)

 

■ 1969 ATS설치 - 경부선(서울~부산), ※ 천안역 열차 추돌사고 방지 대책

 

■ 1974 4 현시 신호체제 도입 - 수도권 전철(독일) : 경인선(인천), 경부선(수원)

 

■ 1977 수도권 전철포함 CTC설치(Seimens)

 

□ 1974 지하철 운행의 시작

ㅇ 1974 서울지하철 1호선 - 계전연동장치

ㅇ 1984 서울지하철 2호선 - 계전연동장치

ㅇ 1985 서울지하철 3, 4호선 - 계전연동장치(ATC)

     부산지하철 1호선 - 계전연동장치(ATC/ATO방식 -ATC운전)

ㅇ 1994 철도청 과천선, 분당선 - 계전연동장치(ATC : 국산화)

ㅇ 1996 철도청 일산선 - 계전연동장치(ATC)

1995.11.15. 서울지하철 5호선 강동구간 전자연동장치(ATO운전의 시작)

- 1996. 10/11. 서울지하철 7, 8호선 개통 시작

- 2000. 8. 7. 서울지하철 6호선 1단계 개통(봉화산-상월곡)

- 2000.12.15. 서울지하철 6호선 전구간 운행 시작

ㅇ 1997 대구지하철 운행 - 전자연동장치(ATO운전)

ㅇ 1999 인천지하철, 부산지하철2호선 운행

 

■ 1989 5현시 신호체제 도입 - 경부선(서울~부산)

 

■ 1997 중앙선(망우~구학) 전자연동장치 국산화

※ 광주, 대전, 서울지하철 9호선, 2호선 건설 및 개량 계획추진

 

 

 

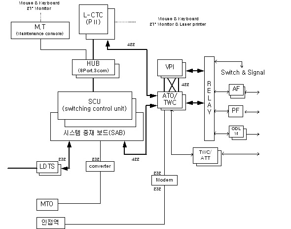
6호선의 신호체계

 

※ 장치의 공급전원 : AC220V

※ 인접역제어는 Master와 Slave로 구성하여 Master에 우선권을 부여

   - TTC/Local Mode의 전환과 제어, 표시정보의 처리

※ 분소감시장치(MTO)는 표시정보만 처리

다음검색
현재 게시글 추가 기능 열기

댓글

댓글 리스트
맨위로

카페 검색

카페 검색어 입력폼